最新資訊
- 辦公樓自動門感應門選擇適合哪些? 06-09
- 自動感應門常見故障維修解決方法 06-09
- 醫用自動門安裝及注意事項 06-09
- 自動門性能測試,成都自動門安裝維修公司 06-09
- 自動門和電機怎么連接(自動門電機安裝) 03-09
- 自動感應門電機工作流程有哪些(自動感應門工作流程) 02-13
聯系我們
名稱 : 門客邦
手機 : 15982324746
QQ : 156202420
郵箱 : 156202420@qq,com
網址 : www.shengdefa.com.cn
地址 : 四川成都市一環路南二段1號數碼科技大廈附3號
現在很多客戶,想在自動門上加裝門禁系統,以實現合法人員刷卡后,自動門打開,出來時可以選擇刷卡確認后開門,或者人到直接開門的模式。在自動門的方便、豪華的特點上融入了安全要素。
一、第一種方式
門禁控制器控制紅外探頭(或微波感應器)的短接。合法卡刷卡開門后紅外探頭接通,人走到紅外探頭感應區,感應開門。
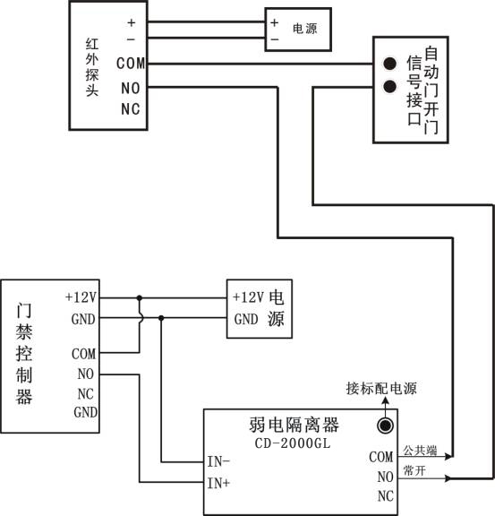
實現方法:以CD8001門禁控制器+CD-G2000L弱電隔離器為例子。
自動門的紅外探頭一般有4條線連接自動門控制板接線端,其中兩條是電源線,不用管。另外兩條是控制線,在自動門控制板接線處,拆下來不再接其它設備。原來接這兩條線的端子,分別接門禁控制器繼電器輸出的COM和NO,理論上這樣接是可以的。但實際上,控制器上的繼電器對電鎖做了保護電路,這個保護對對自動門可能有副作用,可能會出現門開了一半就馬上關閉了,或者 關了一半又打開了;又因為有的自動門,這兩條控制線是帶電壓的,不是開關信號。基于這兩個原因,接自動門一定要加弱電隔離器,弱電隔離器可以解決這兩個問題。

圖一 CD-2000GL弱電隔離器
加弱電隔離器如何接線,請看下圖二

圖二 系統接線示意圖
接線完畢后,請設置授權卡權限和開門延時時間,這樣就可以實現進出刷卡開自動門。
如果要求進門刷卡,出門用紅外探頭打開自動門。接線方法同上,只是在出門不接讀卡器,把出門紅外探頭的兩條控制線接到控制器上的出門按鈕即可。
特殊客戶的需求:
例如一: 有客戶反映他的自動門,用手可以掰開,應該怎么辦?
一般自動門都是可以掰開的,如果要求掰不開,自動門公司一般都有防止掰開的裝置,一般需要另外付費的,所以您可以向自動門公司申請加裝這個裝置,加裝這個裝置不會影響我們門禁控制系統和自動門的配合.不建議您自己通過加裝電鎖的方式來防止自動門被掰開,因外加裝電鎖時,有可能會破壞自動門的結構,無法考慮到一些機械避讓,很容易損害自動門.如果擅自處理后,自動門方面拒絕保修,會帶來不必要的麻煩.成都自動門安裝http://www.shengdefa.com.cn/
例如二: 某客戶要求自動門門禁在上班時間 8:00-18:00 人一到門口,自動門自動打開, 非上班時間,需要合法的人刷卡門才打開.
實施方式:自動門未做改動前,門外的紅外感應頭有四條線接自動門控制部分,其中有兩條電源線給紅外感應頭供電,不用動他們.另外兩條是開關信號線,截斷其中一條,截斷處,一頭接弱電隔離器的COM,一頭接弱電隔離器的NO。接線方式如圖三。

圖三 系統接線示意圖
然后進行軟件設置:打開管理軟件, 在工具菜單中選擇[擴展功能],啟用[控制器定時任務]功能,重新啟動軟件后工具菜單中增加一項[控制器定時任務],進行定時任務設置,添加兩個定時任務,設置完畢后到[總控制臺]上傳設置即可。
二、第二種方式
如果自動門本身有專門為門禁設立的門禁開門信號接口,通過門禁控制器經弱電隔離器直接控制自動門的門禁開門信號,與紅外探頭無關,不需要刷卡開門后紅外感應再開門。如有不明白之處請聯系成都感應門公司工程師。
轉載請注明出處:http://www.shengdefa.com.cn/a/252.html
技術解答: 添加微信號:15982324746(四川省外勿擾) 專業人員提供技術及產品疑問解答。四川門客邦自動門公司提供自動門機批發、智能門控定制安裝維修服務!
上一篇: 感應自動門門禁接線圖
下一篇: 鋼木門的標準尺寸